This is part of the Inverter Power project.
- Batteries: as many Watts as I can stuff in there.
- Inverter 3000W Pure Sine
- AC Charger
- DC to DC Charger
- Fuses and shutoffs as needed
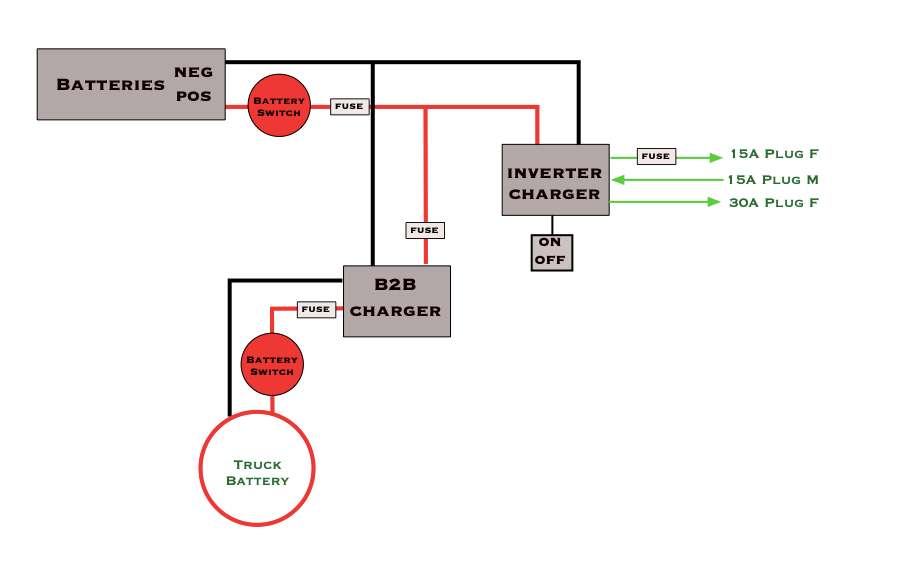
The basic setup, simple and to the point.

Back to Main Page.
This is part of the Inverter Power project.
The basic setup, simple and to the point.

Back to Main Page.